POUR VOUS AIDER DANS VOTRE PRÉPARATION, DES KITS PRÊT À MONTER SONT DISPONIBLES
La performance en toute simplicté!
Accueil
Contact
Qui sommes nous ?
Contact
Entraide
Prép'Conseils
Choix du raid en 205
Réflexion avant travaux
Choix de la 205
Association loi 1901
Documents administratifs
Médical et précautions
Climats et vêtements
Équipements embarqués
Pièces de rechange et outillage
Choix des pneus et pressions
Rouler dans le sable
Prép'Réhausse
Introduction
Allégement et simplicité
Choix des roues
Réhausse de la caisse
Rattraper l'angle des cardans
Rattraper l'angle de carrossage
Train AV
Train AR
Méthode de rehausse
Choix des amortisseurs
Visserie
Prép'Tech
Protections
Circuit carburant
Admission d'air
Circuit d'huile
Circuit de refroidissement
Circuit de contrôle ventilateurs
Ligne d'échappement
Silentblocs
Commande de boite de vitesses
Circuits électriques
Batterie de bord
Circuit de charge électrique
Indications essentielles
Compteur avec indicateurs moteur
Modification des circuits d'éclairage
Compresseur de gonflage
Prép'Kits
Prép'Parts'Kits
Kit rehausse amortisseurs AV
Kit abaissement berceau
Kit suppression silentblocs AV de berceau
Kit abaissement moteur/boite TU/MA
Kit abaissement moteur/boite XU(D)/BE
Kit indicateur pression d'huile
Kit bagues de commande boite de vitesses
Kit protection batterie
Kit protection moteur & sous caisse
Kits approuvés Prép'Parts
Prép'Nav
Naviguer au Road Book & GPS
Carte et boussole
Choix du Tripmaster
Branchement Terratrip
Montage sondes Terratrip
Branchement DSI Terratrip
Étalonnage Terratrip V1,V2,V3
Étalonnage Geo&Terratrip V4,V5
Étalonnage Terratrip 101 Plus
Utilisation Terratrip 202 V1,V2,V3
Utilisation Geo&Terratrip 202 V4,V5
Applications Tripmaster
Choix du GPS
Comparatif GPS Garmin
Prép'Docs
Manuels d'atelier PSA
Documents PTS 205
Schémas électriques 205
Catalogue pièces Peugeot
Notices Terratrip
Notices GPS Garmin
Notices VHF CRT
Notices balises SPOT
Calculatrices
Schémas électriques des 205 AM91
1986
1989
1991
• 0-1
répertoire
• 1-2
démarreur alternateur témoin de charge
• 1-3
démarreur alternateur témoin de charge
• 1-5
électrovanne témoin + bougies préchauffage
• 2-1
allumage moteur XU51C
• 2-2
allumage moteur XU*J*
• 2-3
injection multipoint moteurs XU*J*
• 2-4
injection multipoint moteurs XU9J JAZ
• 2-5
injection XU9J JAZ alimentation allumage
• 2-6
témoin autodiagnostique XU9J JAZ - XU5M
• 2-7
injection monopoint moteurs TU.M
• 2-8
injection monopoint TU.M alimentation
• 2-9
témoin autodiagnostique TU.M
• 2-11
allumage moteur TU
• 2-15
injection monopoint moteurs XU5M
• 2-16
injection monopoint XU5M alimentation allumage
• 3-1
motoventilateur 1 vitesse
• 3-2
motoventilateur 2 vitesses
• 3-3
groupe motoventilateurs
• 3-4
groupe motoventilateurs
• 3-5
groupe motoventilateurs
• 3-6
motoventilateur 2 vitesses
• 3-7
groupe motoventilateurs
• 4-1
témoin starter
• 5-1
compte tours moteurs XU
• 5-2
compte tours moteurs TU
• 6-2
témoin niveau eau moteur XUD9 EGR - XUD7T
• 7-1
témoin stop pression huile température eau niveau eau
• 7-2
témoin stop pression huile température eau niveau eau
• 7-3
témoin stop pression huile température eau niveau eau
• 7-5
pompe immergée témoin huile
• 8-1
témoin freins niveau liquide usure plaquette
• 9-1
témoin freins niveau liquide usure plaquette
• 9-2
témoin brake Australie
• 9-6
sonde température catalyseur JAPON
• 10-1
détecteur présence d eau dans gasoil
• 11-1
récepteurs combine
• 12-1
avertisseur
• 12-2
avertisseur à trompes
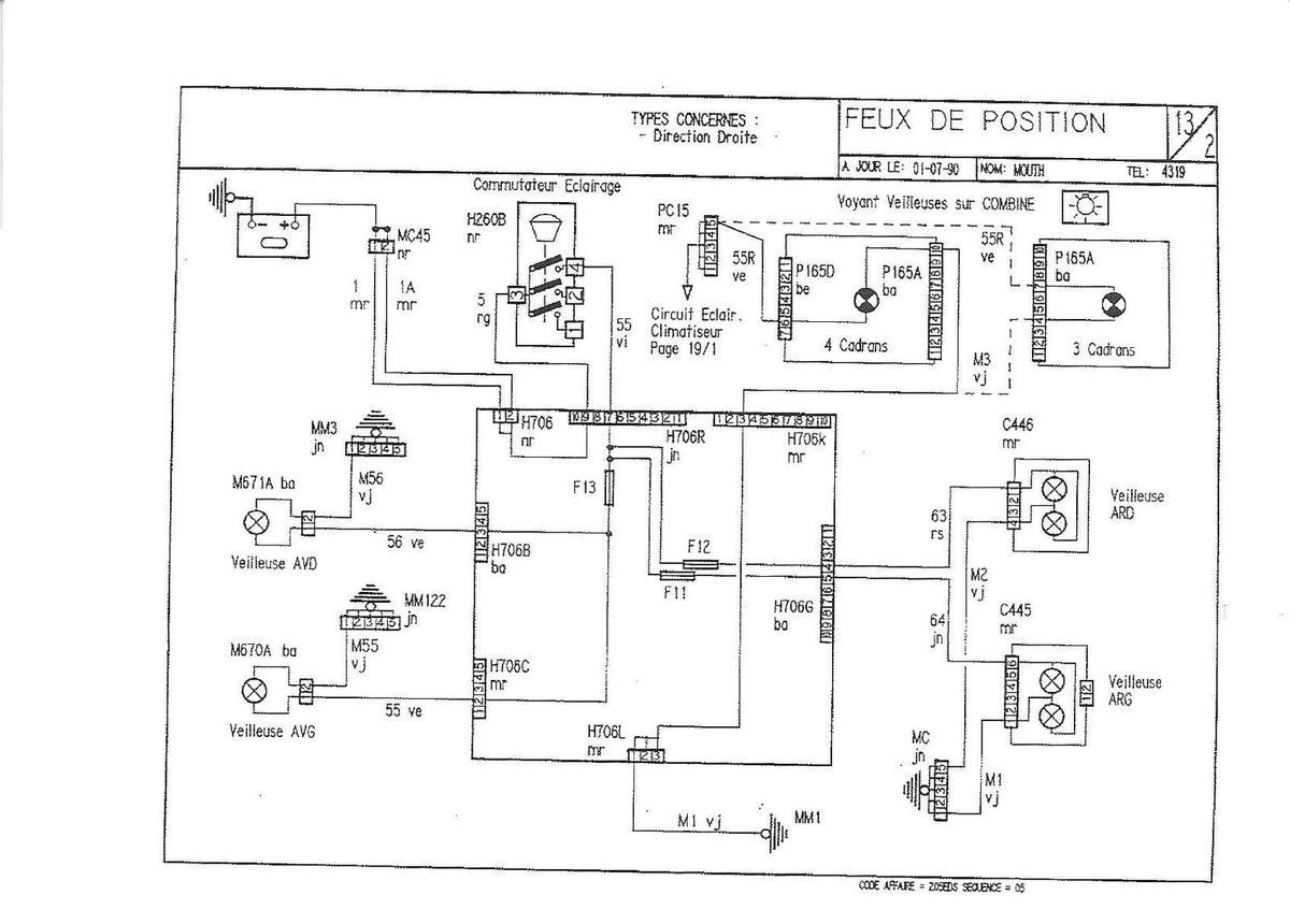
• 13-2
feux de position
• 13-3
feux de position
• 14-1
feux de croisement
• 15-1
feux de route
• 15-2
feux de route feux longue portée
• 16-1
clignotants répétiteurs
• 17-1
signal danger
• 18-1
essuie vitre avant non temporise
• 18-2
essuie vitre avant temporise
• 19-1
éclairage façade climatisation + combine
• 19-2
éclairage façade climatisation + combine
• 20-1
montre aiguilles
• 20-2
montre digitale
• 21-1
climatiseur
• 22-1
allume cigare
• 24-1
alimentation auto radio haut parleur
• 25-1
plafonnier lecteur de cartes
• 25-2
plafonnier - plip lecteur de cartes
• 25-3
tempo plafonnier - plip lecteur de cartes
• 25-5
éclairage vide poche
• 25-7
bruiteur veilleuses oubliées
• 26-1
lève vitre électrique
• 26-2
lève vitre électrique
• 27-1
condamnation centralisée
• 27-2
condamnation centralisée
• 27-3
condamnation centralise plip
• 28-1
feux stop
• 29-1
feux de recul T.T B.V.M
• 29-2
interdiction démarrage éclairage console BVA sauf grand froid
• 29-3
interdiction démarrage éclairage console BVA grand froid
• 29-4
interdiction démarrage éclairage console BVA grand froid
• 29-5
interdiction démarrage éclairage console BVA sauf grand froid
• 29-6
interdiction démarrage éclairage console BVA sauf grand froid
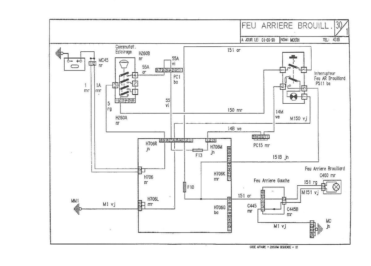
• 30-1
feu arrière brouillard
• 30-2
feu arrière brouillard
• 31-1
éclaireurs plaque police
• 32-1
jauge carburant
• 32-2
jauge carburant
• 33-1
lunette chauffante retro-chauffant
• 34-1
essuie vitre arrière
• 35-1
alimentation attache remorque
• 36-1
éclaireur coffre
• 37-1
lave projecteur
• 38-1
siège chauffants pompe additionnelle
• 39-1
feux diurnes
• 39-2
feux diurnes
• 39-3
feux diurnes
• 39-4
feux diurnes
• 40-2
capote électrique
• 41-4
antipollution diesel moteur XUD9 EGR
• 43-1
réfrigération
• 44-1
ordinateur de bord doubles commandes
• 45-1
feux dim-dips
• 46-1
antiblocage roue ADDONIX 4-2
• 46-2
témoin autodiagnostique antiblocage roue
• 46-10
sureté nationale gendarmerie GT
• 46-11
sureté nationale non banalisée
• 46-12
sureté nationale gendarmerie GL
• 47-1
fonctions protégées par fusibles
• 48-1
boitier interconnexion
• 49-1
connecteurs sur boitier interconnexion
• 49-2
connecteurs sur boitier interconnexion
• 49-3
connecteurs sur boitier interconnexion
• 50-1
interconnexions sur garniture auvent G
• 51-1
connecteurs sur combine
• 51-2
connecteurs sur combine
• 52-1
connexions + interconnexions
• 52-2
connexions + interconnexions
• 53-1
numérotation appareils abréviations
• 54-1
implantation des plus
• 54-2
implantation des masses
• 56-1
nomenclatures des fils
• 56-2
nomenclatures des fils
• 56-3
nomenclatures des fils
• 56-4
nomenclatures des fils
JiCéLDé,
la préparation est un art, libérez votre esprit...